Digital Special Load Cell TIBD
Capacity: 4.5 klb
The Stainless steel Digital Special Load Cell TIBD type is ideal for bulk weighing, tank weighing, silo, hopper material measurement. Often referred to as extensometers, the TIB is designed to attach to the structure to measure load.
Below you can view or download the datasheet of Digital Special Load Cell TIBD.
Features
- Stainless steel construction
- Environmental protection IP69
- Digital output
- Output RS232 and RS485
- Special SWAGE clamp
Applications of Digital Special Load Cell TIBD
- Tank weighing
- Silo weighing
- Hopper weighing
- Material elongation measurement
- Anti-overload applications
- Lift up instruments
- Retrofitting
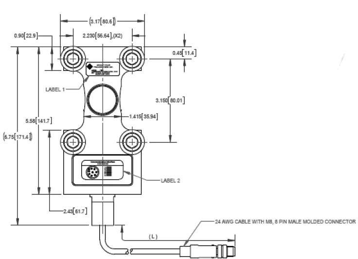
Outline Dimensions
Pin Configuration
| PIN NO | RS232 + CAN | RS485+RS422 |
|---|---|---|
| 1 | GND1 | GND1 |
| 2 | PROGRAM | PROGRAM |
| 3 | CANH | Rx+ |
| 4 | TRIGGER INPUT | TRIGGER INPUT |
| 5 | CANL | Rx- |
| 6 | RxD | Tx- |
| 7 | TxD | Tx+ |
| 8 | PWR+ | PWR+ |
Specifications
Part Numbers
| Communication interface | RS232+CAN | RS485+RS422 |
|---|---|---|
| Group Four P/N | TIBD-RS232 | TIBD-RS485 |
Notes:
- Permissible deflection is 0.2mm
- Postive loading direction is shown by arrows
- Two clamps should be welded to the tank leg and load cell should not be installed until all welding is completed
- Recommended bolt torque is 90 ftlb





